RJ係列RackJack齒條升降機的結構及性能
•RackJack是PowerBase的延伸產品,是一種齒條和齒輪相結合的同步升降機構,可以通過電機直接驅動齒輪做回轉運動同時帶動齒條進行直線運動。幾乎沒有動力損失,可以使機器效率達到最大化。
•構造簡單,故障率低,容易維修。
•蝸杆升降器在升降器內實現減速,因此升降速度緩慢,適用於精密升降或重物的升降。RackJack是由齒輪和齒條直接連接,可以進行高速直線運動,使用附帶製動的減速電機,可以精密控製,並且比蝸杆升降器價格低,更經濟。
2、係列RackJack齒條升降機的種類
Rack jack—般分為普通型和潔淨室型。普通型多應用於一般產業設備;潔淨室型多應用於半導體、LCD/PDP生產設備、醫療、食品生產設備上,可以根據潔淨室的等級要求進行多種後處理加工。
■RJ係列
•是基本的分離型型號,規格有1050,根據輸出軸的不同方向可分為3種規格。
•用氣缸做驅動,自身沒有減速,可以實現快速移動。
■4S係列
•是基本的組合型型號,規格有RJ10-4S50-4S,可以根據使用要求進行尺寸和行程設定。
•可以承受大負載。
■4SB係列
•在4S係列的驅動軸上安裝齒輪箱,可以與電機直接連接。
•在不使用齒輪或鏈輪時,可以用於潔淨室環境。
■4SH係列
•在RJ-4S係列的驅動軸上安裝渦輪減速器,可以與電機直接連接。
•通過蝸輪減速機減速後,可以獲得不同升降速度,可以齒條升降機保持自鎖,也可以匹配:三相電機、單相電機、直流電機和伺服電機等
3、 係列Rack Jack齒條升降機的用途

4、RJ係列RackJack齒條升降機內部結構圖

5、 RJ係列Rack Jack齒條升降機部件材料及表麵處理

6、 RJ係列Rack Jack齒條升降機選型曲線圖

■ 中間支撐選擇方法

■ 中間支撐選擇方法

■ 運用坐標圖的造型方法

7、 係列Rack Jack齒條升降機用電機選擇及速度計算
■ 電機選擇
--負重:1200kgf
--速度4m/min
P =功率 M =載重 V =速度 N =效率 g = 9.81
P = M xg x V/(N x 1000) P = 1200 x9.81 x 0.0667/(0.8x 1 000)
P = 0.98KW, 那麼電機應選擇比這個功率高的型號。
■ 速度計算
例) 使用RJ20-4S型號,速度為4m/min,電機的減速比是1 /60, 使用直齒輪。
計算式:
v = 1750 x 1/60 x 39/48x 0.169= 4.0m/min
Rack Jack 驅動軸的直齒輪選用Z= 48, 電機側直齒輪選用Z= 39(0.169是軸回轉一次上升距離(mm)換算成m的數值)
8、 係列Rack Jack齒條升降機和Power Base的區別

9、 RJ係列Rack Jack齒條升降機組裝注意事項
A:為了保證精確操作和水平升降,Rack jack的組裝麵要行機械加工然後再組裝;安裝框架結構時,要先焊接再進行組裝麵加工,最後進行組裝。
B:在粉塵比較多的環境下,使用防塵套阻止灰塵進入齒輪箱內部。
C:600mm行程以上的Rack Jack附帶輔助導向,可以使Rack jack在升降時減小晃動。
D:Rack Jack的軸間距存在偏差,偏差範圍在土0.1mm之間,如果安裝孔的位置不符合時,可以用橡膠捶調整安裝孔位置,然後進行組裝。如果不調整就進行組裝,這樣就會使傳輸軸扭曲,導致配合失衡,影響產品精度和使用壽命,組裝時需要特別注意。
E:如果Rack jack組裝時齒條的豎直度沒有調節好,會加快齒條和驅動齒輪的磨損,縮短壽命,齒輪的摩擦係數變高,電機的效率變低。這時需要把上下麵法蘭連接螺栓稍微鬆開一點,然901 後進行升降測試,之後再把組裝螺栓緊固。
10、 RJ係列RackJack齒條升降機使用方法


11、 RJ係列Rack Jack齒條升降機參數表

12、 RJ係列Rack Jack齒條升降機布局圖

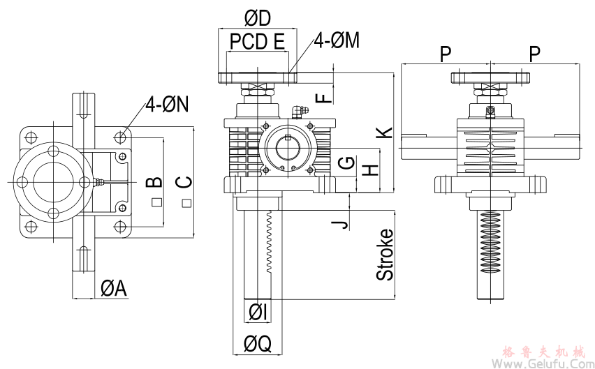
12、 RJ係列Rack Jack齒條升降機安裝尺寸圖



注:1、基本高度(K)最小值為表中參數,可以根據設計需要加大K值。
2、行程(Stroke)由設計者選定。